Funkcje zintegrowanego bezpieczeństwa
Funkcjonalność zintegrowanego bezpieczeństwa platformy napędowej SINAMICS V90 obejmuje podstawową funkcję STO zapewniającą zgodność z SIL2/PLe.
STO czyli bezpieczne odłączenie momentu, jest funkcją zawsze aktywną dla napędów z serii SINAMICS V90. Funkcja obsługiwana jest poprzez wejście bezpieczne które łączymy z systemem bezpiecznego sterowania. Aktywacja realizowana jest poprzez demontaż fabrycznej zworki i wykonanie właściwego połączenia.
W zależności od systemu sterowania okablowanie wejścia bezpiecznego możemy zrealizować na kilka sposobów, przykładowo:
Bezpośrednie połączenie wejścia bezpiecznego SV90 do wyjścia S7-1200F F-DQ

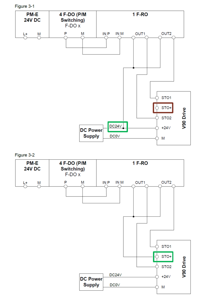
Połączenie pomiędzy V90 a ET 200S F-RO:

Połączenie pomiędzy V90 a SIRIUS 3SK1:

Bardziej szczegółowy opis znajdziecie w poniższej instrukcji.
Instrukcja SINAMICS V90 F-DI